Układ napowietrzania dwuskrzydłowymi drzwiami wyposażonymi w blokady elektromagnetyczne
W celu usprawnienia procesu napowietrzania w budynkach można wykorzystać otwory już istniejące w elewacji, przede wszystkim okna i drzwi wejściowe. Te ostatnie są często pomijane w projektach systemów wentylacyjnych, mimo iż doskonale sprawdzają się jako element systemu napowietrzania podczas gaszenia pożaru
Napowietrzanie wnętrza obiektu to niezbędne działanie skutecznych systemów przeciwpożarowych, a konkretnie instalacji odpowiedzialnej za oddymianie, czyli usuwanie z ciągów komunikacyjnych i klatek schodowych ciepła, gorącego powietrza oraz toksycznych gazów gromadzących się podczas pożaru. Zapewnienie stałego dopływu świeżego powietrza na odpowiednim poziomie jest niezbędne do zapewnienia bezpieczeństwa znajdujących się w budynku osób i mienia.
Drzwi dwuskrzydłowe – wykorzystane do wentylacji
W przypadku ciągów komunikacyjnych budynków użyteczności publicznej powszechnie stosowane są dwuskrzydłowe drzwi główne, które z klatki schodowej prowadzą na zewnątrz obiektu. Firma D+H Polska proponuje, wskazując stosowne mechanizmy, wykorzystanie ich do napowietrzania budynków w systemach przeciwpożarowych. Rozwiązanie to umożliwia sterowanie dwuskrzydłowymi drzwiami wyposażonymi w rygle blokujące skrzydło bierne i chronionymi przed dostępem z zewnątrz przez system wideo- lub domofonowy.
W normalnych warunkach do codziennej komunikacji wykorzystywane jest tylko skrzydło czynne (lewe), otwierane przez system wideo- lub domofonowy. Takie drzwi najczęściej są już wyposażone w samozamykacz i należy je tylko uzupełnić o certyfikowany napęd DDS.
Automatyczne sterowanie drzwiami – napęd DDS
Napęd drzwiowy DDS 54/500 firmy D+H przygotowano z myślą o potrzebie automatycznego sterowania drzwiami, umożliwiając ich otwarcie w określonych sytuacjach, takich jak ewakuacja, napowietrzanie bądź wyrównywanie ciśnień w systemach przeciwpożarowych budynków. W ściśle
określonych warunkach zakończone rolką ramię napędu wypycha skrzydło, powodując ich otwarcie pod kątem 90 stopni. Wszystkie funkcje napędu oraz długość wysuwu są programowalne.
Dzięki dużej sprawności oraz kompaktowej konstrukcji napęd drzwiowy DDS 54/500 wymaga niewiele miejsca, dzięki czemu może być stosowany w każdych warunkach montażowych, na ścianie lub ościeżnicy, bez ingerencji w standardowe funkcje drzwi. Zastosowane w napędzie innowacyjne rozwiązania elektroniczne umożliwiają otwieranie zarówno skrzydeł pojedynczych, jak i podwójnych. Napęd jest przystosowany do współpracy z systemami kontroli dostępu, domofonowymi oraz dowolnym elektrozamkiem. Umożliwia też sygnalizację stanu położenia drzwi oraz wykorzystanie funkcji samozamykacza. W DDS 54/500 zastosowano również rozwiązania zabezpieczające na wypadek zagrożenia przytrzaśnięciem, a także elektroniczny wyłącznik przeciążeniowy.
Badania CNBOP i uzyskane świadectwo dopuszczenia potwierdziły niezawodną pracę napędu, jego długotrwałą żywotność oraz bezawaryjność.
Działanie systemu napowietrzania
Do pełnego i prawidłowego działania systemu napowietrzania z użyciem drzwi dwuskrzydłowych firma D+H Polska zaleca zastosowanie następujących urządzeń:
centrali sterującej RZN (obciążalność wyjść: nie mniej niż 2 A),
napędów drzwiowych DDS 54/500 (po jednym na skrzydło),
modułu przekaźnikowego TR43-K (prąd maks.: 17 mA),
modułu sekwencyjnego otwierania/zamykania S11,
zasilacza 24 VDC/2 A do zasilania rygli elektromechanicznych,
rygla elektromechanicznego (2 szt. – do blokady górnej i dolnej),
elektrozamka rewersyjnego 12 V/24 V (do współpracy z kontrolą dostępu),
puszki przyłączeniowej ppoż. 100×100×80 mm (wys.×szer.×dł.).
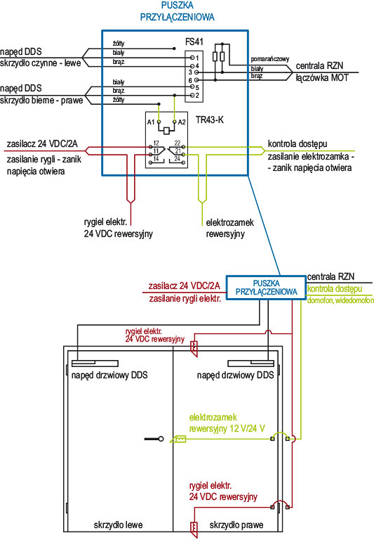
Po zainstalowaniu i uruchomieniu systemu napowietrzania zadziałanie centrali sterującej RZN spowoduje uruchomienie napędów DDS, które otworzą oba skrzydła drzwiowe w celu napowietrzenia. W chwili podania napięcia na siłowniki w module TR43-K przełączają się styki, odcinając zasilanie od rygli elektromechanicznych i od elektrozamka, co powoduje odblokowanie drzwi, które następnie zostaną otwarte przez napęd DDS. Moduł FS41 zapewnia właściwą kolejność otwierania i zamykania się napędów DDS.
W ofercie firmy D+H są dostępne również inne rodzaje napędów, przystosowane do sterowania różnymi elementami systemów wentylacji, napowietrzania czy też oddymiania, np. klapami lub oknami oddymiającymi.
Przemysław Knura
D+H Polska
Fot. 1. Napęd drzwiowy DDS
Rys. 1. Schemat i rozplanowanie elementów w układzie napowietrzania drzwiami dwuskrzydłowymi z wykorzystaniem napędu DDS
Fot. 2. Napęd drzwiowy DDS w zastosowaniu – Dom Handlowy „Renoma” we Wrocław

Rys. 1. Schemat i rozplanowanie elementów w układzie napowietrzania drzwiami dwuskrzydłowymi z wykorzystaniem napędu DDS
W celu usprawnienia procesu napowietrzania w budynkach można wykorzystać otwory już istniejące w elewacji, przede wszystkim okna i drzwi wejściowe. Te ostatnie są często pomijane w projektach systemów wentylacyjnych, mimo iż doskonale sprawdzają się jako element systemu napowietrzania podczas gaszenia pożaru.
Napowietrzanie wnętrza obiektu to niezbędne działanie skutecznych systemów przeciwpożarowych, a konkretnie instalacji odpowiedzialnej za oddymianie, czyli usuwanie z ciągów komunikacyjnych i klatek schodowych ciepła, gorącego powietrza oraz toksycznych gazów gromadzących się podczas pożaru. Zapewnienie stałego dopływu świeżego powietrza na odpowiednim poziomie jest niezbędne do zapewnienia bezpieczeństwa znajdujących się w budynku osób i mienia.
Drzwi dwuskrzydłowe – wykorzystane do wentylacji
W przypadku ciągów komunikacyjnych budynków użyteczności publicznej powszechnie stosowane są dwuskrzydłowe drzwi główne, które z klatki schodowej prowadzą na zewnątrz obiektu. Firma D+H Polska proponuje, wskazując stosowne mechanizmy, wykorzystanie ich do napowietrzania budynków w systemach przeciwpożarowych. Rozwiązanie to umożliwia sterowanie dwuskrzydłowymi drzwiami wyposażonymi w rygle blokujące skrzydło bierne i chronionymi przed dostępem z zewnątrz przez system wideo- lub domofonowy.
W normalnych warunkach do codziennej komunikacji wykorzystywane jest tylko skrzydło czynne (lewe), otwierane przez system wideo- lub domofonowy. Takie drzwi najczęściej są już wyposażone w samozamykacz i należy je tylko uzupełnić o certyfikowany napęd DDS.
Automatyczne sterowanie drzwiami – napęd DDS
Napęd drzwiowy DDS 54/500 firmy D+H przygotowano z myślą o potrzebie automatycznego sterowania drzwiami, umożliwiając ich otwarcie w określonych sytuacjach, takich jak ewakuacja, napowietrzanie bądź wyrównywanie ciśnień w systemach przeciwpożarowych budynków. W ściśleokreślonych warunkach zakończone rolką ramię napędu wypycha skrzydło, powodując ich otwarcie pod kątem 90 stopni. Wszystkie funkcje napędu oraz długość wysuwu są programowalne.

Fot. 1. Napęd drzwiowy DDS
Dzięki dużej sprawności oraz kompaktowej konstrukcji napęd drzwiowy DDS 54/500 wymaga niewiele miejsca, dzięki czemu może być stosowany w każdych warunkach montażowych, na ścianie lub ościeżnicy, bez ingerencji w standardowe funkcje drzwi. Zastosowane w napędzie innowacyjne rozwiązania elektroniczne umożliwiają otwieranie zarówno skrzydeł pojedynczych, jak i podwójnych. Napęd jest przystosowany do współpracy z systemami kontroli dostępu, domofonowymi oraz dowolnym elektrozamkiem. Umożliwia też sygnalizację stanu położenia drzwi oraz wykorzystanie funkcji samozamykacza. W DDS 54/500 zastosowano również rozwiązania zabezpieczające na wypadek zagrożenia przytrzaśnięciem, a także elektroniczny wyłącznik przeciążeniowy.
Badania CNBOP i uzyskane świadectwo dopuszczenia potwierdziły niezawodną pracę napędu, jego długotrwałą żywotność oraz bezawaryjność.
Działanie systemu napowietrzania

Fot. 2. Napęd drzwiowy DDS w zastosowaniu – Dom Handlowy „Renoma” we Wrocławiu
Do pełnego i prawidłowego działania systemu napowietrzania z użyciem drzwi dwuskrzydłowych firma D+H Polska zaleca zastosowanie następujących urządzeń:
- centrali sterującej RZN (obciążalność wyjść: nie mniej niż 2 A),
- napędów drzwiowych DDS 54/500 (po jednym na skrzydło),
- modułu przekaźnikowego TR43-K (prąd maks.: 17 mA),
- modułu sekwencyjnego otwierania/zamykania S11,
- zasilacza 24 VDC/2 A do zasilania rygli elektromechanicznych,
- rygla elektromechanicznego (2 szt. – do blokady górnej i dolnej),
- elektrozamka rewersyjnego 12 V/24 V (do współpracy z kontrolą dostępu),
- puszki przyłączeniowej ppoż. 100×100×80 mm (wys.×szer.×dł.).
Po zainstalowaniu i uruchomieniu systemu napowietrzania zadziałanie centrali sterującej RZN spowoduje uruchomienie napędów DDS, które otworzą oba skrzydła drzwiowe w celu napowietrzenia. W chwili podania napięcia na siłowniki w module TR43-K przełączają się styki, odcinając zasilanie od rygli elektromechanicznych i od elektrozamka, co powoduje odblokowanie drzwi, które następnie zostaną otwarte przez napęd DDS. Moduł FS41 zapewnia właściwą kolejność otwierania i zamykania się napędów DDS.
W ofercie firmy D+H są dostępne również inne rodzaje napędów, przystosowane do sterowania różnymi elementami systemów wentylacji, napowietrzania czy też oddymiania, np. klapami lub oknami oddymiającymi.
Przemysław Knura
D+H Polska
Zabezpieczenia 3/2013