Poprzednia część (Zabezpieczenia nr 3/2011) niniejszego artykułu dotyczyła podstaw układów zasilających elektroniczne systemy bezpieczeństwa, głównie ich eksploatacji. Autorzy przedstawili trzy główne typy układów zasilania (A, B, C) stosowane w elektronicznych systemach bezpieczeństwa wraz z syntetycznym opisem pracy tych urządzeń. Przedstawione typy układów zasilających zawierają również zasilacze rezerwowe w postaci akumulatorów o ściśle dobranych pojemnościach zależnych od stopnia zabezpieczenia.
1. Wprowadzenie
Szczegółowe dane zawarte są w normie PN-EN 50131-1:2009. Warto również wspomnieć, że układy zasilające są stosowane w następujących elektronicznych systemach bezpieczeństwa:
- systemach sygnalizacji włamania i napadu (przewodowych i bezprzewodowych),
- systemach kontroli dostępu,
- systemach monitoringu wizyjnego,
- systemach sygnalizacji pożarowej wraz z dźwiękowymi systemami ostrzegawczymi,
- zintegrowanych systemach bezpieczeństwa,
- inteligentnych budynkach,
- innych urządzeniach współpracujących z elektronicznymi systemami bezpieczeństwa,
- systemach monitorujących,
- elektronicznych systemach bezpieczeństwa w ruchomych środkach transportowych,
- elektronicznych systemach przywoławczych (dla szpitali) zgodnych z VDE-0834.
Właściwy dobór układów zasilających do powyżej przedstawionych elektronicznych systemów bezpieczeństwa nie jest łatwe ze względu na często stochastyczny charakter ich pracy. Na łamach Zabezpieczeń autorzy wielokrotnie omawiali problematykę niezawodnościowo-eksploatacyjną systemów alarmowych różnych typów ze szczególnym uwzględnieniem obiektów o charakterze specjalnym (kancelarie tajne, obiekty szczególnego znaczenia, banki, obiekty dziedzictwa narodowego itp.). Wspomniano również o normach PN-EN 50131-6 oraz PN-EN 54-4:2001, według których muszą być budowane i eksploatowane elektroniczne systemy bezpieczeństwa [6].
W części drugiej niniejszego artykułu zostaną przedstawione schematy blokowe (jedne z wielu) spotykanych układów zasilających elektroniczne systemy bezpieczeństwa wraz z charakterystycznymi danymi [5]. Będą to zewnętrzne urządzenia zasilające, które wspomagają prądowo elektroniczne systemy bezpieczeństwa z uwzględnieniem źródeł rezerwowych (akumulatorów). Podsumowując, urządzenia zasilające elektroniczne systemy bezpieczeństwa można podzielić na:
- zasilacze zintegrowane z płytą główną centrali alarmowej, które są kontrolowane systemowo (zasilacz zasadniczy i źródło rezerwowe);
- zasilacze zewnętrzne, w przypadku których kontrolowana jest głównie obudowa, w której zlokalizowano zasilacz, zaś sygnalizacja nieprawidłowego stanu pracy takiego zasilacza może mieć postać wskaźników lub sygnalizatorów na obudowie; zasilacze mogą być wyposażone w wyjście do urządzeń zewnętrznych, aktywowane w razie nieprawidłowej pracy zasilacza;
- UPS-y – to zewnętrzne urządzenia zasilające elektroniczne systemy bezpieczeństwa (wyposażone w akumulatory żelowe), które podtrzymują zasilanie systemu przez okres zależny od pojemności akumulatora (jak również od jego stanu technicznego).
Autorzy przedstawią również wyniki badań technicznych i eksploatacyjno-niezawodnościowych określonego typu zasilacza zasilającego elektroniczny system bezpieczeństwa. Badania wykonano na Wydziale Informatyki Stosowanej i Technik Bezpieczeństwa w Wyższej Szkole Menedżerskiej w Warszawie. Uczelnia posiada Laboratoria Systemów Alarmowych w ramach Zespołu Laboratoriów Systemów Bezpieczeństwa.
2. Przykładowe układy zasilające systemy bezpieczeństwa
Na rys. 1 przestawiono przykładowy zasilacz krajowego producenta przeznaczony do elektronicznych systemów bezpieczeństwa. Producent ten opracował ponad 150 typów rozwiązań. Wybrano trzy typy zasilaczy do zasilania elektronicznych systemów bezpieczeństwa, które szczególnie nadawały się do badań. Zasilacze poddano testom eksploatacyjnym i badaniom niezawodnościowo-eksploatacyjnym. Wyniki potwierdziły przydatność tych urządzeń do zasilania elektronicznych systemów bezpieczeństwa (można je stosować na przykład w transporcie). Badano m.in. wpływ zakłóceń radioelektrycznych pochodzących z trakcji oraz innych urządzeń emitujących zakłócenia w procesach eksploatacyjnych. Na rys. 1 przedstawiono prosty zasilacz impulsowy z przetwornikiem AC/DC, wyposażony w wejściowy filtr sieciowy (EMI), który ma eliminować zakłócenia wejściowe.

Rys. 1. Układ blokowy prostego zasilacza impulsowego wyposażony w rezerwowe źródło zasilania
Zasilacz buforowy jest przeznaczony do „nieprzerwanego” zasilania elektronicznych systemów bezpieczeństwa, które wymagają stabilizowanego napięcia: U = 12 V(+/- 15%). Badania laboratoryjne wykazały, że zasilacz dostarcza napięcia w zakresie od 13,4 V do 13,8 V, a w przypadku pracy z buforowym źródłem zasilania (akumulator bezobsługowy) – napięcia od 10,8 V do 13,8 V i wydajności prądowej I = 7 A.
W przypadku zaniku napięcia zasadniczego (sieciowego) następuje natychmiastowe przełączenie na zasilanie rezerwowe (akumulatorowe). Konstrukcja zasilacza wykorzystuje moduł zasilacza impulsowego o wysokiej sprawności energetycznej η = 94% z uwzględnieniem korekty współczynnika mocy (PFC). Zasilacz został wyposażony w zabezpieczenia przeciwzwarciowe, przeciążeniowe, termiczne i nadnapięciowe. Układ zasilacza, choć prosty, umożliwia kontrolę automatycznego procesu ładowania i konserwacji źródła rezerwowego. Wyposażono go w ochronę źródła rezerwowego przed nadmiernym rozładowaniem oraz odwrotną polaryzacją przyłączenia, a także w optyczną sygnalizację pracy (diody LED) informującą o aktualnym stanie pracy (kontrola napięcia wyjściowego). Wszystkie elektroniczne systemy bezpieczeństwa, także zasilacze, muszą być wyposażone w układ antysabotażowy (Tamper).
Kolejnym bardzo ciekawym rozwiązaniem jest zasilacz analogowy z nadzorem mikroprocesorowym. Schemat blokowy tego urządzenia przedstawiono na rys. 2. Jest to stabilizowany zasilacz transformatorowy, a więc o galwanicznej izolacji sieci zasilającej (między innymi ze względów bezpieczeństwa). Jego konstrukcja umożliwiła uzyskanie bardzo wysokiego współczynnika stabilizacji (1).

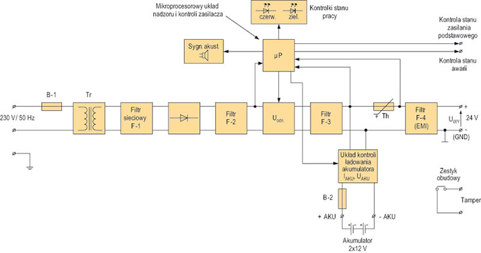
Napięcie sieci Uzasil. = ~230 V (zmieniane zgodnie z obowiązującymi przepisami wynikającymi z rozporządzenia Ministra Gospodarki – Dz.U. Nr 80 poz. 911 – od ~207 V do ~241,5 V, a docelowo do ~253 V) jest obniżane za pomocą transformatora, a następnie filtrowane filtrem sieciowym (EMI) w celu eliminacji zakłóceń radioelektrycznych (filtr F1). Po filtracji napięcie wyjściowe jest prostowane i odfiltrowywane filtrem dolnoprzepustowym (F2). Kolejny etap to stabilizacja napięcia. Napięcie wyjściowe stałe (DC) jest korygowane w zależności od trybu pracy zasilacza z uwzględnieniem fazy ładowania akumulatora i jego konserwacji. Jest ono również filtrowane i wygładzane filtrem F-3. Termistor Th zapewnia termiczną kontrolę zasilacza. Informacja o niebezpiecznych fluktuacjach temperaturowych jest odczytywana przez mikroprocesor, który (po analizie) reguluje pracę zasilacza. Ze względu na możliwość pojawienia się zakłóceń radioelektrycznych układ zasilacza został wyposażony w kolejny filtr – F-4 (EMI). Nad całością poprawnej pracy zasilacza czuwa układ mikroprocesorowy (μP). Kontroluje on stan zasilania podstawowego, a także wykrywa stan awarii.

Rys. 2. Układ blokowy zasilacza wyposażony w rezerwowe źródło U = 12V (+/- 15%) z mikroprocesorowym nadzorem pracy
Zasilacz buforowy przedstawiony na rys. 2 jest przeznaczony do nieprzerwanego zasilania elektronicznych urządzeń bezpieczeństwa, które wymagają stabilizowanego napięcia U = 12 V(+/- 15%). Dostarcza napięcia wyjściowego w zakresie od 11,00 V do 13,8 VDC o maksymalnej wydajności prądowej IMAX = 1,5 A. Układ zasilacza umożliwia kontrolę automatycznego procesu ładowania i konserwacji źródła rezerwowego. Został wyposażony w ochronę źródła rezerwowego przed nadmiernym rozładowaniem oraz odwrotną polaryzacją przyłączenia. W przypadku zaniku zasilania głównego (zasadniczego) następuje bezprzerwowe przełączenie układu na zasilanie rezerwowe (akumulator bezobsługowy). Gdy zasilacz korzysta ze źródła rezerwowego (akumulatora), system kontroluje napięcie akumulatora (U = 12 V), sprawdza, czy nie nastąpiło rozładowanie do dopuszczalnej wartości minimalnej 10,0 V, i wyłącza zasilacz. W ten sposób akumulator jest chroniony przed trwałym uszkodzeniem. Po przywróceniu głównego napięcia zasilania (~230 V) zasilacz powraca do pracy bezprzerwowej z funkcją doładowania i konserwacji akumulatora. Zasilacz został dodatkowo wyposażony w sygnalizatory optyczne (diody LED), które sygnalizują stan awarii i stan zasilania (AC/DC). Stan awarii jest sygnalizowany także akustycznie.
Wszystkie elektroniczne systemy bezpieczeństwa, również zasilacze, muszą być wyposażone w układ antysabotażowy (Tamper). Zasilacz jest wyposażony także w wyjście techniczne do systemów zewnętrznych kontrolujących stan pracy. Ze względu na dużą niezawodność i bezprzerwową pracę zasilacze tego rodzaju idealnie nadają się do zasilania elektronicznych systemów bezpieczeństwa.
Do elektronicznych systemów bezpieczeństwa, które stosowane są w stacjonarnych lub ruchomych środkach transportowych, zaliczane są systemy sygnalizacji pożarowej oraz niektóre elementy wykonawcze systemu kontroli dostępu. Te systemy bezpieczeństwa są zasilane napięciem stałym U = 24 V. Na rys. 3 przedstawiony został układ zasilacza o napięciu wyjściowym UWY = 24 V (+/- 15%). Taki układ jest przeznaczony do systemów sygnalizacji pożarowej, systemów dozorowych CCTV i kontroli dostępu. Zasada jego pracy jest identyczna jak w przypadku zasilacza przedstawionego na rys. 2. Na bezawaryjną pracę zasilacza oraz elektronicznych urządzeń bezpieczeństwa w transporcie istotny wpływ mają wszystkie cztery filtry. Dlatego też badania wykonywano między innymi w okolicach dworców kolejowych z trakcją elektryczną.
Zastosowany w zasilaczu liniowy układ stabilizacyjny dostarcza napięcia o mniejszym poziomie szumów i znacznie krótszym czasie odpowiedzi na zakłócenia niż w przypadku układu impulsowego. Zasilacz wytwarza napięcie wyjściowe w zakresie od 22,00 V do 27,6 V (w przypadku pracy z akumulatorami – od 20,00 V do 27,6 V), o maksymalnej wydajności prądowej IMAX = 2,0 A. W przypadku zaniku zasilania głównego (zasadniczego) następuje bezprzerwowe przełączenie układu na zasilanie rezerwowe (akumulator bezobsługowy). Zasilacz został wyposażony w zabezpieczenia przeciwzwarciowe, przeciążeniowe, termiczne i nadnapięciowe. Urządzenie przedstawione na rys. 3 automatycznie kontroluje procesy ładowania i konserwacji akumulatorów (2×12 V). Jest również wyposażone w dynamiczny test źródła rezerwowego i układ ochrony przed nadmiernym rozładowaniem (poniżej 10 V/jednostkę). Zasilacz ten (podobnie jak jego poprzednik) został wyposażony w sygnalizację optyczną i akustyczną, która informuje o stanie pracy (zasilaniu i ewentualnych awariach). Ma też wyjścia techniczne, które służą do zdalnej kontroli pracy, oraz system ochrony antysabotażowej (Tamper).

Rys. 3. Układ blokowy zasilacza wyposażony w rezerwowe źródło U = 24 V (+/- 15%) z mikroprocesorowym nadzorem pracy
W trakcie badań uwzględniono dopuszczalną fluktuację napięcia wejściowego, które zgodnie z przepisami może zmieniać się w zakresie od ~207 V do ~241,5 V. Badania wykonywano również w warunkach laboratoryjnych, zmieniając napięcie wejściowe (od ~146,3 V do ~292,6 V). Ruchome urządzenia transportowe, np. wagony pasażerskie wyposażone w system sygnalizacji pożarowej, wymagają nieco innej konstrukcji zasilacza ze względu na brak napięcia przemiennego ~230 V. Stosuje się w nich przetwornicę DC/DC. Napięcie pokładowe w wagonach to =24 V, a w jednostkach trakcyjnych wynosi 110 V (od 70 V do 140 V). Zasilacze muszą być dostosowane do zasilania napięciami podanymi powyżej. W wagonach pasażerskich stosuje się systemy sygnalizacji pożarowej o zasilaniu =24 V (opisywane już przez autorów na łamach Zabezpieczeń).
3. Wyniki badań technicznych i eksploatacyjno-niezawodnościowych układu zasilającego
Na rys. 4 przedstawiono układ laboratoryjny do przeprowadzenia badań technicznych wybranego zasilacza współpracującego z elektronicznym systemem bezpieczeństwa [1,2,3,4,7,8]. Badany układ to zasilacz zewnętrzny o znamionowym napięciu wejściowym UWE = ~ 230 V, stabilizowanym napięciu wyjściowym UWY = 12 V oraz UWY = 24 V i maksymalnym prądzie obciążenia wynoszącym IWY = I0 = 5 A. Badania przeprowadzono, stosując obciążenie R0 = const, jak również przy zmiennym prądzie wyjściowym I0 (zmienne obciążenie).

Rys. 4. Układ do badania podstawowych charakterystyk układu zasilającego elektroniczny system bezpieczeństwa (~230V/=12V).
Uwaga - może być również stosowany dla zasilaczy 230V/24V
Układ do badania podstawowych charakterystyk zasilaczy do elektronicznych systemów bezpieczeństwa umożliwia pomiar wielu różnych parametrów. Na kolejnych rysunkach przedstawiono kilka z nich.
Na rys. 5 – UWY = f(UWE), gdy IWY = I0 = const. Pomiarów dokonano dla 11 wartości prądów obciążenia. Przy UWE= 230 V i prądzie obciążenia IWY = I0 napięcie wyjściowe waha się w granicach 23,9 V ≤ UWY ≤ 24,10 V.
Na rys. 6 – UWY = f(IWY), gdy UWE = const dla ośmiu wartości UWE jako parametru.
Na rys. 7 – IWE = f(IWY), gdy UWE = const dla ośmiu wartości UWE jako parametru.
Na rys. 8 – sprawność η = f(IWY), gdy UWE = const dla ośmiu wartości UWE jako parametru. Badany układ zasilacza to układ transformatorowy. Sprawność tego zasilacza można uznać za dobrą i wahającą się w przedziale 72% ≤ η ≤ 84%.

Rys. 5. Charakterystyki: UWY = f(UWE), gdy IWY = I0 = const

Rys. 6. Charakterystyki: UWY = f(IWY), gdy UWE = const

Rys. 7. Charakterystyki: IWE = f(IWY), gdy UWE = const

Rys. 8. Charakterystyki: sprawność η = f(IWY), gdy UWE = const
Niezmiernie ważnym wskaźnikiem określającym jakość zasilacza jest współczynnik stabilizacji S (2). W przypadku badanego zasilacza z opisu znajdującego się na rys. 5 można odczytać, że ΔUWE = 34,5 V (UWE min = 207 V, UWE max = 241,5 V, docelowo UWE max = 253 V), a odpowiadający tej zmianie przyrost napięcia wyjściowego to ΔUWY = 0,18 V.

Dokonano również pomiaru tętnień w zakresie obciążenia 0 A ≤ IWY ≤ 5 A przy UWE = 230 V i otrzymano 0,2 mV ≤ UT ≤ 4 mV
Wynik można uznać za bardzo dobry.
Sprawność η starannie zaprojektowanych zasilaczy impulsowych z nadzorem mikroprocesorowym znacznie wzrasta i może zawierać się w granicach 84% ≤ η ≤ 94%.
Badano również tzw. wskaźnik gotowości KG zasilacza. Określenie wskaźnika gotowości (wynikające z teorii eksploatacji i niezawodności) to:

gdzie: KG – stosunek wartości oczekiwanej czasu pracy układu zasilającego Tm do sumy wartości oczekiwanej czasu poprawnej pracy układu zasilającego Tm i czasu naprawy układu zasilającego Tn (także jego wymiany). Innymi słowy, współczynnik gotowości KG to prawdopodobieństwo tego, że w określonej chwili t obiekt będzie znajdował się w stanie gotowości. Wskaźnik gotowości KG przedstawia równanie 3.
W takcie badań niezawodnościowo-eksploatacyjnych, które trwały 12 miesięcy (8760 godzin), stwierdzono, że czas naprawy pojedynczego uszkodzenia Tn wynosi 0,5 h, co daje wartość wskaźnika gotowości KG = 0,99994. Należy wyraźnie podkreślić, że badany zasilacz był wykonany bardzo starannie przez renomowaną polską firmę specjalizującą się w budowie tego typu urządzeń. Nie wygląda to tak dobrze w przypadku bezmarkowych zasilaczy niewiadomego pochodzenia – wskaźnik KG waha się w granicach od 0,4 do 0,5. Autorzy, którzy przeprowadzili badania, przestrzegają przed tego typu urządzeniami. Stwarzają one bardzo poważne zagrożenie poprawnej pracy elektronicznych systemów bezpieczeństwa.
Zakończenie
Zasilanie elektronicznych systemów bezpieczeństwa jest bardzo istotne ze względu na warunki pracy tych urządzeń (m.in. warunki klimatyczne i środowiskowe, zakłócenia elektromagnetyczne oraz wpływ na urządzenia nadzorujące bezpieczeństwo obiektu). W części pierwszej oraz wstępnej niniejszego artykułu zawarto ogólne informacje dotyczące budowy i zasad działania zasilaczy ze szczególnym uwzględnieniem zastosowania w transporcie (bardzo duże zakłócenia elektromagnetyczne pochodzące z trakcji i impulsowych przetwornic wagonowych). Podano także przykłady układów zasilających spotykanych w praktyce. Aby nie komplikować opisu, autorzy nie opisali zasilaczy, które uwzględniają własne źródła rezerwowe. Naturalnie chodzi tu o tzw. buforowy system pracy źródeł zasilających (przedstawiony na rys. 1, 2, 3). Niezmiernie istotna jest ciągła kontrola źródeł rezerwowych, która jest potrzebna po to, by w wyniku wadliwej eksploatacji nie doszło do ich trwałego uszkodzenia. Elektroniczne systemy bezpieczeństwa wykorzystywane w obiektach specjalnego przeznaczenia (także w obiektach związanych z transportem) powinny charakteryzować się bezawaryjną pracą podczas ich eksploatacji. Nie mogą oddziaływać w sposób niekontrolowany na inne układy elektroniczne zlokalizowane w danym obiekcie.
Techniczne badania, wśród nich pomiary parametrów (z konieczności tylko wybrane) przedstawione na rys. 5, 6, 7, 8, pokazują, jak ważne są wyniki pomiarów i jaki jest ich wpływ na prawidłową eksploatację elektronicznych systemów bezpieczeństwa. Autorzy zdają sobie sprawę, że w warunkach warsztatowych wykonanie takich badań stanowi bardzo poważne wyzwanie. Konieczna jest wyspecjalizowana aparatura i wiedza. Nawet najdoskonalszy elektroniczny system bezpieczeństwa przestanie funkcjonować, gdy zawiedzie zasilanie. Wskaźnik jakościowy KG (tzw. wskaźniki gotowości) to bardzo ważny parametr eksploatacyjno-niezawodnościowy. Powinien on być bliski jedności. Na polskim rynku spotyka się wiele zasilaczy impulsowych pochodzących z niewiadomych źródeł, które ze względu na swoją awaryjność mogą uniemożliwić poprawną pracę elektronicznych systemów bezpieczeństwa.
doc. dr inż. Waldemar Szulc
Wyższa Szkoła Menedżerska w Warszawie
Wydział Informatyki Stosowanej i Technik Bezpieczeństwa
dr inż. Adam Rosiński
Wyższa Szkoła Menedżerska w Warszawie
Wydział Informatyki Stosowanej i Technik Bezpieczeństwa
Politechnika Warszawska
Wydział Transportu
Zabezpieczenia 4/2011
Bibliografia
- Dusza J., Gortat G., Leśniewski A., Podstawy Miernictwa, Oficyna Wydawnicza Politechniki Warszawskiej, Warszawa 2009.
- Haase L., Zakłócenia w aparaturze elektronicznej, Wyd. Radioelektronik, Warszawa 1995.
- Horowitz P., Hill W., Sztuka Elektroniki, tom 1., WKiŁ, Warszawa 2006.
- Kaźmierowski P, Matysik J., Wprowadzenie do elektroniki i energoelektroniki, Oficyna Wydawnicza Politechniki Warszawskiej, Warszawa 2005.
- Materiały informacyjne firmy PULSAR (instrukcje obsługi i montażu).
- Normy: PN-EN 50131-1, PN-EN 50131-6, PN-EN 50132-7.
- Szulc W., Rosiński A., Wybrane zagadnienia z elektroniki cyfrowej dla informatyków, Oficyna Wydawnicza WSM, Warszawa 2010.
- Szulc W., Rosiński A., Wybrane zagadnienia z miernictwa i elektroniki dla informatyków, Oficyna Wydawnicza WSM, Warszawa 2008.

